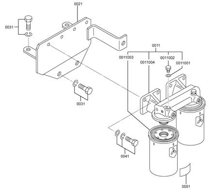
三菱S6R-PTA柴油發動機燃油濾清器
|
參考號 |
零件編號 |
零件名稱和描述 |
數量 |
|
0011 |
37562-60100 |
燃油濾清器總成 |
1 |
|
0011001 |
05946-00801 |
密封三菱S6R 墊圈 |
2 |
|
0011002 |
32562-00115 |
防塵塞 |
2 |
|
0011003 |
32562-60300 |
濾油器濾芯 |
2 |
|
0011004 |
37562-10111 |
燃油濾清器支架 |
1 |
|
0021 |
37562-20201 |
燃油濾清器支架 |
1 |
|
0031 |
F1805-12025 |
三菱S6R 螺栓(帶三菱S6R 墊圈) 裝配三菱S6R 螺栓 |
4 |
|
0041 |
F1825-10025 |
三菱S6R 螺栓(帶三菱S6R 墊圈) 裝配三菱S6R 螺栓 |
4 |
|
0051 |
38G62-00801 |
警示標志 |
1 |
|
0011 |
37562-60100 |
燃油濾清器總成 |
1 |


三菱S6R發動機空氣冷卻器的解體,檢修,組裝
解體順序
1 三菱S6R發動機空氣冷卻器蓋,2 三菱S6R發動機空氣冷卻器芯 ( 約40 kg)

三菱S6R發動機空氣冷卻器的解體,檢修,組裝
解體順序
1 三菱S6R發動機空氣冷卻器蓋,2 三菱S6R發動機空氣冷卻器芯 ( 約46 kg)

三菱S6R發動機空氣冷卻器的解體,檢修,組裝
解體順序
1 三菱S6R發動機空氣冷卻器蓋
2 三菱S6R發動機空氣冷卻器芯 ( 約53 kg)
3 三菱S6R發動機空氣冷卻器殼體

三菱S6R發動機空氣冷卻器的解體,檢修,組裝
解體順序
1 三菱S6R發動機空氣冷卻器蓋
2 三菱S6R發動機空氣冷卻器芯( 右) ( 約29 kg)
3 三菱S6R發動機空氣冷卻器芯 ( 左) ( 約29 kg)
4 接頭
5 三菱S6R發動機空氣冷卻器殼體
2.1.1 檢查三菱S6R發動機空氣冷卻器
使用清水和使用海水的三菱S6R發動機空氣冷卻器的材質和結構是不同的,處理時要予以注意。本型機器使用清水冷卻器。
2.1.2 三菱S6R發動機空氣冷卻器的清洗方法
用壓縮空氣(0.29 ~ 0.49MPa{3 ~ 5 kgf/cm2} 以下) 沿通常的空氣流向的相反方向吹入,吹除粘著物同時檢查有無腐蝕或龜裂。