
Perkins4016-61 TRG工業柴油發動機電氣系統
重要安全事項
Perkins4016柴油發動機產品的操作、保養和修理中的大多數事故,都是由于不崔守基本安全規則或預防措施引起的。若能在事故發生前認識到各種潛在危險,事故往往是可以避免的。對各種潛在的危險,必須對工怍人員提出警告。還必須對工作人員進行培訓.使其掌握必要的技能和正常使用工具。
不正確的操作、涓滑、保養或修理產品是危險的,并會造成人身傷亡。
必須閱讀和理解產品的操作、潤滑、保養和修理的資料后,才可進行這些工作。
在本手冊中和在產品上都提供有安全預防措施和警告。如果對這些警告不予注意會給自己或他人造成人身傷亡。
識別危險用“安全警告符號”和“標志文字”,如“危險”、“警告”或“當心”。“警告”標貼如下所示
Perkins4016柴油發動機電氣系統操作
Perkins4016柴油發動機電氣系統具有充電電路。電氣系統應該還具有起動電路和低強度電流電路。電氣系統的某些部件可用于不只個電路中。發動機運轉時充電電路即處于工作狀態。為蓄電池充電的交流發電機向充電電路供電。交流發電機的內部調壓器控制電力輸出以保持蓄電池完全充電。
Perkins4016柴油發動機電子控制系統起動發動機
要起動Perkins發動機必須滿足下列條件:
·Pandaros數字調速器應加電并且停機或運行信號裝置應處在運行位置。
·應特24V正極電源連接至燃油電磁閥(FPS)和起動信號裝置( SMC)。
這樣特使燃油切斷電磁閥的繼電器加電。繼電器捋使燃油切斷電磁閥通電。電磁閥和繼電器電路提供與起動電路的互鎖。與起動電路互鎖可防止起動馬達在燃油切斷電磁閥沒有完全接合時運行。發動機起動時應切斷SMC的24V電源。

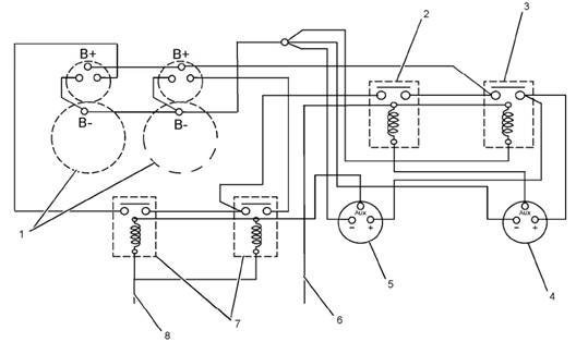
典型示倒
1)啟動馬達 2)繼電器1 3) 繼電器2 4)燃油電磁閥繼電器1 5) 燃油電磁閥繼電器2 6) 燃油電磁閥 7)起動繼電器 8)起動信號
Perkins4016柴油發動機操作順序
這樣可確保兩個停機電磁閥在發動機轉動前完全通電。還可確保電磁閥處在保持線圈上并且沒有從拉動線圈抽走大量電流。如果發動機在電磁閥工作期間轉動,則很可能電磁閥沒有充分工作。此情況可能是由以下問題引起的。
·高起動電流
·相關的電壓降、額定短時拉動線圈將燒環。
Perkins4016柴油發動機系統工作如下:
·燃油電磁閥(FPS)和起動信號裝置(SMC)將同時工作。這將向繼電器1和2的線圈施加正電壓并向起動馬達繼電器的線圈施加正電壓。繼電器2具有永久負電源電壓時將通電。
·繼電器2捋閉合。繼電器2閉合將向電磁閥1和2提供正電源。電磁閥1和2具有永久負電源電壓。電磁閥將工作。電磁閥將使保持線圈通電。AUX接線端將變為負極。
·電磁閥1的AUX特向繼電器1的線圈提供負電壓。負電壓特使繼電器1通電。這樣可捋正電壓供至起動馬達繼電器的繼電器觸點。
·電磁閥2的AUX將向起動馬達繼電器的線圈提供負電壓。繼電器具有來自控制系統的正電壓。繼電器捋通電。這將向起動馬達提供GO信號。
·燃油電磁閥或繼電器故障將禁止起動停止發動機要在正常或緊急停機條件下停止發動機必須執行以下操作。
·應斷開FPS的24 V電源。
·應切斷24V電源Pandaros數字調速器
·停機或運行信號裝置應處在停機位瞳。
如果發動機出現超速空氣切斷閥(ASOVs )應通電以停止發動機。如果閥沒有復位應采用閥的內正開關禁止起動。內部電路保護ASOV電磁闊。內部電路將觸發電磁閥三次。于是電壓切斷以保護電磁閥線圈。如果ASOVs復位確保24V脫扣信號已從ASOVs斷開。
Perkins4016柴油發動機保護的設備
安裝至Perkins4016柴油發動機的所有保護開關將提供組電壓自由觸點。觸點與發動機控制系統連接。
Perkins4016柴油發動機高渦輪機進口溫度開關
Perkins發動機起動時高高渦輪機進口溫度開關需要24V電壓。如果向內部繼電器施加24 V電壓并且系統工作正常繼電器捋改變狀態。熱電偶失效或任何個輸入溫度偏高將導致報警或繼電器狀態改變。
Perkins4016柴油發動機充電系統部件
Perkins交流發電機

Perkins交流發電機
(1)集電環 (2)風扇 (3)定子 (4)轉子 (5)電刷組件
Perkins交流發電機是一個含有內部調壓器的三相充電裝置。 交流發電機由帶槽口的輔助驅動皮帶驅動。
Perkins4016柴油發動機起動系統部件
起動馬達

(1)磁場 (2)電磁閥 (3)離合器 (4)小齒輪 (5)整流器 (6)電刷組件 (7)電樞
發動機上安裝兩個起動馬達。起動馬達并聯至雷電池和起動電路。
Perkins4016柴油發動機充電系統
注意:切匆在蓄電池未接人電路中的情況下使交流發電機運轉。在電路中存在重負載時連接或斷開交流發電機
的接線都可能導致調壓器的損壞。

Perkins交流發電機零部件(典型圖例)
(1)調壓器 (2)轉子軸承 (3)定子繞組 (4)滾珠軸承 (5)整流橋 (6)勵磁繞組 (7)轉子組件 (8)風扇
Perkins交流發電機由發動機右前端的輔助設備驅動裝噩通過皮帶驅動。該交流發電機是種三相、自整流充電裝噩調壓器是交流發電機的部分。
調壓器是個固態電子開關。每秒鐘調壓器接通和斷開許多次以便控制交流發電機的激磁電流。Perkins交流發電機的輸出電壓向蓄電池和電氣系統中的其它部件供電以滿足它們的需要。交流發電機的調壓器的充電率不可調。
Perkins4016柴油發動機起動系統
起動電磁閥
電磁閥是個電磁開關此開關進行兩個基本操作。
·起動電磁閥使用電流強度低的起動開關電路來接通電流強度高的起動馬達電路。
·將起動馬達小齒輪與齒圈嚙合。

電磁閥有兩組繞在空心圓筒上的繞阻。圓筒內有一個彈簧加載的芯柱。芯柱可來回移動。當接通起動開關 電流流經繞組時 電磁閥內就產生磁場。磁場拉動芯柱在圓筒內向前移動。這會移動撥桿以使驅動小齒輪與齒圈嚙合。芯柱前端接著使蓄電池和電磁閥的馬達接線柱發生接觸。Perkins起動馬達然后就開始轉動發動機飛輪。
當起動開關斷開時.電流就不再流過繞組。這時彈簧就捋芯桿推同原位。此彈簧同時捋小齒輪移離飛輪。電磁閥中的兩組繞組分別稱作保持繞組和拉動繞組。兩組繞組具有相同的圍繞圓筒的匝數。但是拉動繞組使用了直徑較大的電線以便產生更大的磁場。當起動開關司舍時,來自蓄電池的電流一部分流經保持繞組。其余的電流經過拉動繞組流向馬達接線端。接著電流經過馬達送至蓄電池負極。當電磁閥被徹底觸發時通過拉動繞組的電流被停止。只有電線直徑較小的保持繞組長日寸間工作。這時間就是發動機起動所需的時間。電磁閥此時將從蓄電池吸收較少的電流。電磁閥產生的熱量將會保持在可接受的水平。
Perkins4016柴油發動機起動馬達
起動馬達用于轉動發動機飛輪使得發動機能夠運轉。

起動馬達的剖面圖(典型示倒)
(1) 磁場 (2)電磁閥(3)離合器 (4)小齒輪 (5)整流器 (6)電尉組件 (7)電樞
Perkins4016柴油發動機起動馬達有個電磁閥。當起動開關被觸發時 電流就流經電磁閥的繞組。電磁閥芯將會移動從而通過一個機械連桿推動起動馬達小齒輪。這將使小齒輪與發動機飛輪的齒圈嚙合。在電磁閥內通電觸點使蓄電池與起動馬達之間的電路接通之前起動馬達小齒輪就已與齒圈嚙合。當蓄電池與起動馬達之間的電路完全接通時小齒輪就會使發動機飛輪轉動。離合器向起動馬達提供保護。發動機不會將起動馬達轉得太快。當起動開關被釋放時,起動馬達小齒輪將移離飛輪齒圉。
Perkins4016柴油發動機起動馬達保護
OEM控制面板應內置個保護裝噩可在發動機運轉時鎖定起動馬達作業。